云南保山電力股份有限公司
電氣一次設備調度編號標準
(試行)
  
云南保山電力股份有限公司
2020年3月
 云南保山電力股份有限公司電氣一次設備調度編號標準2020.04.docx
云南保山電力股份有限公司電氣一次設備調度編號標準2020.04.docx
為加強電力系統調度運行管理,規范保山電網電氣一次設備的調度編號,根據原國家水利電力部《電力系統部分設備統一編號準則》(SD240-87)要求,結合保山電網實際,制定本標準。
本標準由云南保山電力股份有限公司調度中心提出并歸口。
本標準起草部門:云南保山電力股份有限公司調度中心。
本標準起草人:林德興。
本標準審核人:晏平。
本標準批準人:寸煒 。
本標準由云南保山電力股份有限公司調度中心負責解釋。
  
電氣一次設備調度編號標準
為加強電力系統調度運行管理,規范電氣一次設備的調度編號,特制定本標準。
本標準適用于云南保山電力股份有限公司(以下簡稱“公司”)電網內所有新建、改建或擴建的發電廠、變電站電氣一次設備的調度編號。凡加入保山電力系統運行的發、輸、變電設備,都應按本標準實行統一編號。
保山電網原已投產運行的電氣一次設備,調度編號與本標準不一致的,原則上各分公司、各發電單位、各并網用電單位應列入計劃逐步進行整改。
下列文件中的條款通過本標準的引用而成為本標準的條款。凡是注日期的引用文件,其隨后所有的修改單(不包括勘誤的內容)或修訂版均不適用于本標準,凡是不注日期的引用文件,其最新版本適用于本標準。
2.1 電力系統部分設備統一編號準則(SD240-87)
2.2 云南電網電氣一次設備調度編號原則
無
4.1 公司調度中心負責本標準的歸口管理及組織協調。
4.2 各級調度機構按本標準負責對各自調度管轄范圍內的電氣一次設備進行調度編號。
| 電壓等級 | 代表數碼 | 
| 380 | 4 | 
| 6kV | 6 | 
| 10 kV | 0 | 
| 35 kV | 3 | 
| 110 kV | 1 | 
| 220 kV | 2 | 
| 500 kV | 5 | 
如設備為在上表中未列出的特殊電壓等級,則編號時應選用對照表中最接近該電壓的低一級電壓等級代碼。如20kV設備應選用表中10kV代碼"0"進行編號。
電力系統設備編號按設備調度管轄范圍劃分,遵循誰管轄誰編號的原則。正式編號前,上、下級調度間應作好協調一致的工作。
電力系統交流設備實行雙重編號,即由代碼編號和設備名稱兩部分組成。需進行調度編號的電力系統設備一般為母線、斷路器、隔離開關、接地開關四類。
母線分別用Ⅰ、Ⅱ、Ⅲ、Ⅳ羅馬數字表示。
排列順序規定為:從發電機、變壓器側向出線線路側;由固定端向擴建端(平面布置);自上而下(高層布置)排列;角形接線按順時針方向排列;或按照設計單位在設計圖紙中已確定的母線排列順序從小到大編號。
110kV 及以下電壓等級斷路器編號斷路器編號用三位數字表示,第一位數代表電壓等級;后兩位數字表示接線方式和用途(如圖1)。后兩位數碼的使用規定:

  
圖1
母聯斷路器及旁路斷路器:
母聯斷路器及旁路斷路器劃分為:母聯斷路器、旁路斷路器、母聯兼旁路斷路器(如圖2)、旁路兼母聯斷路器(如圖3)四種。其中母聯兼旁路斷路器按母聯斷路器編號,旁路兼母聯斷路器按旁路斷路器編號。
 
母聯斷路器和旁路斷路器第二、三位編號用被聯結的二條母線號組成,小數在前,大數在后。
例如:110kVⅠ、Ⅱ母之間的聯絡斷路器為112。
110kVⅢ、Ⅳ母之間的聯絡斷路器為134。
110kV母線與旁路母線間斷路器為115。
出線斷路器編號
出線斷路器按出線間隔順序編號,其構成為“電壓等級代碼+廠站區別碼+出線間隔序號”。原則上“廠站區別碼” 應選用大于該廠站母線數目的數字;出線間隔如超過十個的,則十個及以上的出線間隔編號后兩位按本站“廠站區別碼”加1后,從1號開始順序編號。
如:從固定端起第一個出線間隔的斷路器編號為161,從固定端起第二個出線間隔斷路器編號為162,??,第十個出線間隔斷路器編號為171,第十一個出線間隔斷路器編號為172。
110kV/35kV/10kV電抗器、電容器、濾波器斷路器編號
補償電容器的斷路器:以電容器識別碼C+電壓等級代碼+母線號+組號(Ⅰ段母線上為單號,Ⅱ段母線上為雙號)。
電抗器斷路器:以電抗器識別碼K+電壓等級代碼+母線號+組號(Ⅰ段母線上為單號,Ⅱ段母線上為雙號)。
濾波器斷路器:以濾波器識別碼L+電壓等級代碼+母線號+組號(Ⅰ段母線上為單號,Ⅱ段母線上為雙號)。
主變壓器斷路器及站用變編號
主變壓器斷路器編號第一位數為電壓等級代碼,第二位數為“0”,第三位數為主變序號,如3號主變壓器110kV/35kV/10kV三側斷路器編號相應為103、303、003。
變電站站用變斷路器編號
變電站站用變斷路器編號以元件標識碼“ZY+電壓等級代碼+母線號+站用變號”。站用變只有隔離刀閘的以元件標識碼“ZY+電壓等級代碼+母線號+站用變號+‘1’”。注:站用變號高電壓等級的為小號(如35kV站用變號為1,10kV站用變號為2)(如圖4)
變電站接地變斷路器編號
變電站接地變斷路器編號以元件標識碼“JD+電壓等級代碼+母線號+接地變號”。接地變只有隔離刀閘的以元件標識碼“JD+電壓等級代碼+母線號+接地變號+‘1’”。接地變和站用變共用的按站用變編號規則進行編號。 

角形結線的斷路器編號
角形結線的斷路器編號從起始點順時針編號,如161、162、163、164。
發電廠發電機編號及站用電斷路器編號
發電機斷路器編號由“電壓等級代碼+發電機號+斷路器號組成”。
發電廠站用電斷路器第二、三位數字的使用原則可根據各廠情況自行擬定,也可參照變電站站用變編號執行。如廠用設備較多,用三位數字無法表示,廠用出線斷路器也可用四位數字表示。
如:1.勵磁變斷路器:以元件標識碼LC+電壓等級代碼+發電機號+勵磁變號(x或xx)。
2.站用變斷路器:站用變接于發電機母線上的,以元件標識碼ZY+電壓等級代碼+發電機號+站用變號(x或xx),400V側以元件標識碼ZY+電壓等級代碼+0+站用變號(x或xx)。
3.近區變斷路器:近區母線側變斷路器以元件標識碼JQ+電壓等級代碼+母線號+近區變變號,線路側斷路器以元件標識碼JQ+電壓等級代碼+0+近區變變號。
母線隔離開關編號
單母線隔離開關編號由“所屬斷路器號+1”四位數字組成。兩把隔離開關穿在一起的由“所屬斷路器號+1+1(2)”五位數字組成,如12111、12112。
雙母線隔離開關編號由“所屬斷路器號+母線號”四位數字組成。如母聯112斷路器Ⅰ母側隔離開關編號為1121,Ⅱ母側隔離開關編號為1122。
旁聯隔離開關編號
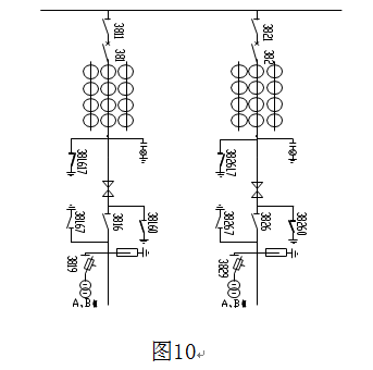
旁聯隔離開關編號由“所屬旁路斷路器號+相應母線號”五位數字組成(如圖5所示)。
旁路兼母聯斷路器切換為母聯運行的旁聯隔離開關編號由“母聯開關號+相關聯的兩主母線號”組成。其中最末一位數碼為刀閘所接主母線號(如圖6所示)。
 
線路出線隔離開關、主變壓器、發電機主變側隔離開關編號
線路出線隔離開關、主變壓器、發電機側隔離開關編號由“所屬斷路器號+‘6'”四位數字組成。如0116、1016(如圖8)。如線路側多把刀閘,靠斷路器側由“所屬斷路器號+‘6'+‘1...’”四位數字組成,靠線路側刀閘由靠斷路器側刀閘號加一位從1開始編號(如圖7)。如16161、16162...。
電容器、電抗器、濾波器側隔離開關編號由“所屬斷路器號+‘6'”組成。

母線電壓互感器隔離開關編號
母線電壓互感器隔離開關編號由“電壓等級代碼+‘90'+母線號”四位數字組成,如1901、1902。
如同一母線上裝設有多組母線電壓互感器的,雙母線結線方式單數母線上電壓互感器的隔離開關編號第四位用“1、3、5、??”;雙數母線上電壓互感器的隔離開關編號第四位用“2、4、6、??”予以區分,如圖9所示。多母線結線方式則各組母線電壓互感器的隔離開關編號按“電壓等級代碼+‘90'+母線號+電壓互感器序號”五位數字組成,如110kVⅢ母第一組電壓互感器的隔離開關編號為19031、第二組為19032,以此類推。

發電機出口處多組專用電壓互感器隔離開關編號
發電機出口處多組專用電壓互感器隔離開關編號由“電壓等級代碼+‘9'+發電機序號+電壓互感器序號”四位數字組成。如1號發電機10kV側三組專用電壓互感器隔離開關編號相應為0911、0912、0913。
線路電壓互感器隔離開關編號
線路電壓互感器隔離開關編號由“對應線路斷路器編號+‘9’”四位數字組成。
避雷器隔離開關編號
母線避雷器隔離開關編號第二位數字用“8”表示,其余按母線電壓互感器隔離開關編號規則執行。如1801、1802。
線路避雷器隔離開關編號由“對應線路斷路器編號+‘8’”四位數字組成。
主變避雷器隔離開關編號由“對應主變斷路器編號+‘8’”四位數字組成。
發電機中性點經避雷器接地隔離開關編號由“對應發電機出口斷路器編號+8”四位數字組成。
母線電壓互感器和避雷器共用的隔離開關編號
母線電壓互感器和避雷器共用的隔離開關編號按母線電壓互感器隔離開關規則進行編號。
接地開關編號一般由“所屬隔離開關編號+‘7'”五位數字組成。隔離開關上只裝設有一組接地開關的,則無論該接地開關裝設位置在何處,其第五位編號均只使用 “7”,如15167、15117。
同一隔離開關兩側均裝設有接地開關時,將靠斷路器一側接地開關編號按“所屬隔離開關號+‘0'”五位數字組成,
同一隔離開關兩側均裝設有接地開關,且一側裝設兩組接地開關時,將靠斷路器側接地開關編號按“所屬隔離開關號+‘1’+‘7’”六位數字組成,如341617。規則如下:
線路隔離開關靠線路側的接地開關尾位用“7”,靠斷路器側的接地開關尾位用“0”;
變壓器側隔離開關靠變壓器側的接地開關尾位用“7”,靠斷路器側的接地開關尾位用“0”;
母聯所屬隔離開關靠母線側的接地開關尾位用“7”,靠斷路器側的接地開關尾位用“0”。
母線電壓互感器隔離開關靠電壓互感器側的接地開關尾位用“7”,母線側的接地開關尾位用“0”。

主變壓器中性點接地開關編號
主變壓器中性點接地開關編號由“變壓器本側斷路器號+‘0'”四位數字表示,如1010、1020。
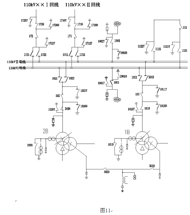
兩臺35kV主變中性點間連接隔離開關編號為“電壓等級代碼+‘0’+兩臺變壓器號(小號在前)+‘0’。(如圖11)
主變經消弧線圈接地開關按照主變壓器中性點接地開關編號執行。
母線專用接地開關編號
母線專用接地開關編號由“電壓等級代碼+母線編號+‘0’+組別序號+‘7’”五位數字組成。
如:Ⅰ母:第一組接地開關11017;第二組接地開關11027。
Ⅱ母:第一組接地開關12017;第二組接地開關12027
旁母:第一組接地開關15017;第二組接地開關15027。

公司電力調度中心負責定期或不定期監督檢查與考核設備調度編號執行情況。
7.1 附錄 A:(資料性附錄)交流110kV變電站接線設備編號圖例

7.2 附錄 B:(資料性附錄)交流110kV電站接線設備編號圖例
 
   
7.1附錄A(資料性附錄):交流110kV變電站接線設備編號圖例
  
7.2 附錄B(資料性附錄):110kV電站接線設備編號圖例
 
        
 
         
                        